
Prezentare
Toate automobilele si autovehiculele comerciale usoare, noi, vāndute īn Uniunea Europeana, conform deciziei Comisiei Europene, trebuie echipate cu lumini pentru circulatia pe timp de zi (Daytime Running Lights - DRL).
Prin definitie, DRL este un sistem de iluminare separat sau implementat ca o functie separata a sistemului de iluminare conventional, ce are o intensitate a luminii cu mult mai redusa, dar care se aprinde automat odata cu pornirea motorului si are ca scop cresterea vizibilitatii vehiculului īn timpul zilei, deci un grad de siguranta mai ridicat.
Descriere
Circuitul aprinde farurile treptat (doar faza lunga), la o intensitate redusa (20%, 30%, 40% si 50%, setat din DIP switch), dupa 10 secunde de la pornirea motorului si stinge farurile cand se aprid pozitiile sau se opreste motorul. Circuitul este destinat autovehicolelor care, din fabrica, nu sunt prevazute cu DRL si care folosesc becuri cu halogen comandate cu tensiune pozitiva, pentru comanda fazei lungi a farurilor.
Date tehnice
Tensiunea de alimentare: 12V DC
Consum cu motorul oprit: 0 mA
Frecventa PWM : 240 Hz
Aprindere faruri: la 10 sec. dupa pornire motor
Reglaj intensitate lumina: in 4 trepte, din DIP switch (20%, 30%, 40% si 50%)
Aprindere treptata (FADE)
Oprire DRL: la aprinderea pozitiilor sau oprirea motorului
Conectare prin 5 fire
Dimensiune PCB: 7 cm x 5 cm
Lipirea componentelor pe cablajul imprimant se va face tinand cont de schema electrica, dispunerea componentelor si instructiunile de asamblare si lipire. Dupa operatia de lipire se introduce microcontrolerul IC1 in soclu, apoi se instaleaza circuitul in autoturism.
Atentie! Introducerea gresita in soclu al lui IC1 duce la distrugerea ireversibila a acestuia.
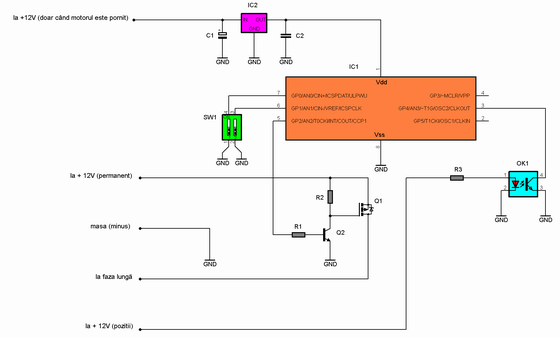
Schema electrica
Cablajul imprimant si dispunerea componentelor (traseele sunt vazute prin transparenta)
Componente
IC1 = PIC 12F683
IC2 = 7805
Q1 = IRF 4905
Q2 = 2N3904
OK1 = optocuplor 817
C1 = condensator electrolitic 10 uF
C2 = condensator multistrat 100 nF
R1 = rezistor 1 K
R2 = rezistor 220 ohmi
R3 = rezistor 1,5 K
SW1 = dip switch (2 sectiuni)
PCB: 7 cm x 5 cm - Download
Program microcontroler - Download
Copyright © www.constructii-electronice.ro (since 2008)| All Rights Reserved